.com
Shopping Basket
empty
Your Account
Log in
Register
Home
Contact
About
Guestbook
Shipping Costs
Terms and Privacy
SPAREPARTS
Search by Part Number
Diagrams & Parts Lists
Gardening & Forestry
Industry & Shop
Chainsaw Chains
Guide Bars
Sprocket Rims
CATALOG
Mowing, trimming
Engine parts
Workshop
Components
Forestry
Electrical items
Winter items
V-belts / Pulleys
Filters
Toys
Agricultural Parts
Topseller
SERVICE
We search for You
Determine Chain
DE
EN
FR
ES
IT
Mobile
Dolmar RM7213H RM-72.13 H (2006) 11 ELEKTRISCHE TEILE Spareparts
Start
Dolmar
Rasentraktoren
RM7213H
RM-72.13 H (2006)
11 ELEKTRISCHE TEILE
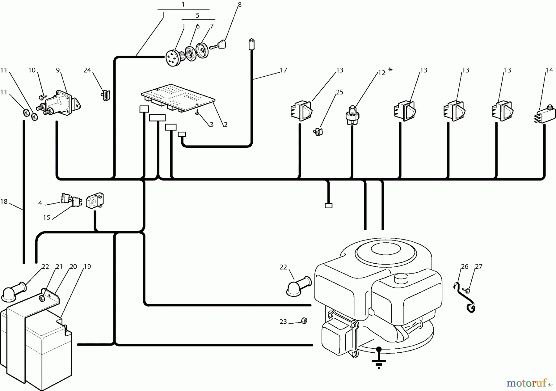
11 ELEKTRISCHE TEILE RM-72.13 H (2006)
Pos
Article Number
Description
1
664999126
KABELSATZ
2
664722415
ELEKTRONISCHE KARTE
3
664727810
SCHRAUBE
4
664340040
SICHERUNG 10A
5
664450065
SCHALTER
6
664400861
NUTMUTTER
7
664565351
NUTMUTTER SCHUTZ
8
664210016
SCHLÜSSEL FÜR START
9
664736110
ANLASSRELAIS
10
664735110
SCHRAUBE
11
664360352
MUTTER
13
664410613
MIKROSCHALTER
14
664410605
FÜLLHÖHENSCHALTER
15
664340036
SICHERUNG 25A
17
664065014
KABEL
18
664065050
KABEL
19
664120002
BATTERIE
20
664772099
BATTERIEHALTER
21
664155000
MUTTER
22
664564861
STECKER
23
664361005
MUTTER
24
664320506
KABELBEFESTIGUNG
25
664320504
KABELBEFESTIGUNG
26
664430561
FEDER
27
664735121
SCHRAUBE
Report Error
Help us to improve this site. Notify us if something is wrong here.