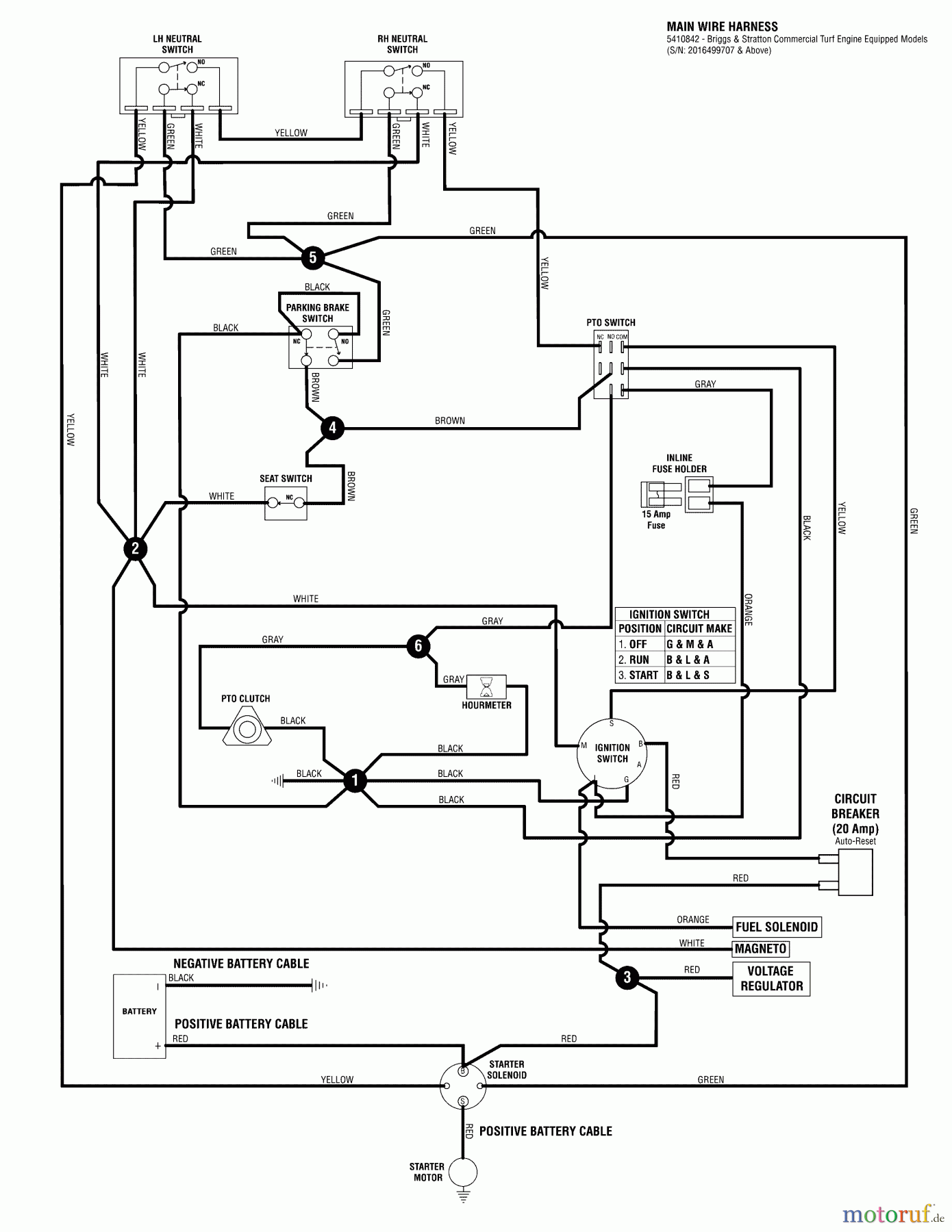
Snapper 400ZB2448 (5901275) 48" Zero-Turn Mower, 24 HP, ZTR 400Z Series Wiring Schematic - 400Z Series S/N: 2016499707 & Above Spareparts
Wiring Schematic - 400Z Series S/N: 2016499707 & Above 400ZB2448 (5901275) Snapper 48" Zero-Turn Mower, 24 HP, ZTR 400Z Series

| Pos | Article Number | Description | |
| 1 | BS5410842 | ||



