.com
Shopping Basket
empty
Your Account
Log in
Register
Home
Contact
About
Guestbook
Shipping Costs
Terms and Privacy
SPAREPARTS
Search by Part Number
Diagrams & Parts Lists
Gardening & Forestry
Industry & Shop
Chainsaw Chains
Guide Bars
Sprocket Rims
CATALOG
Mowing, trimming
Engine parts
Workshop
Components
Forestry
Electrical items
Winter items
V-belts / Pulleys
Filters
Toys
Agricultural Parts
Topseller
SERVICE
We search for You
Determine Chain
DE
EN
FR
ES
IT
Mobile
Snapper ZF2501KH (84574) - 25 HP Zero-Turn Mower, Out Front, Z-Rider Series 1 Electrical Components (Wiring) Spareparts
Start
Snapper
Nullwendekreismäher, Zero-Turn
ZF2501KH (84574) - Snapper 25 HP Zero-Turn Mower, Out Front, Z-Rider S
Electrical Components (Wiring)
Electrical Components (Wiring) ZF2501KH (84574) - Snapper 25 HP Zero-Turn Mower, Out Front, Z-Rider Series 1
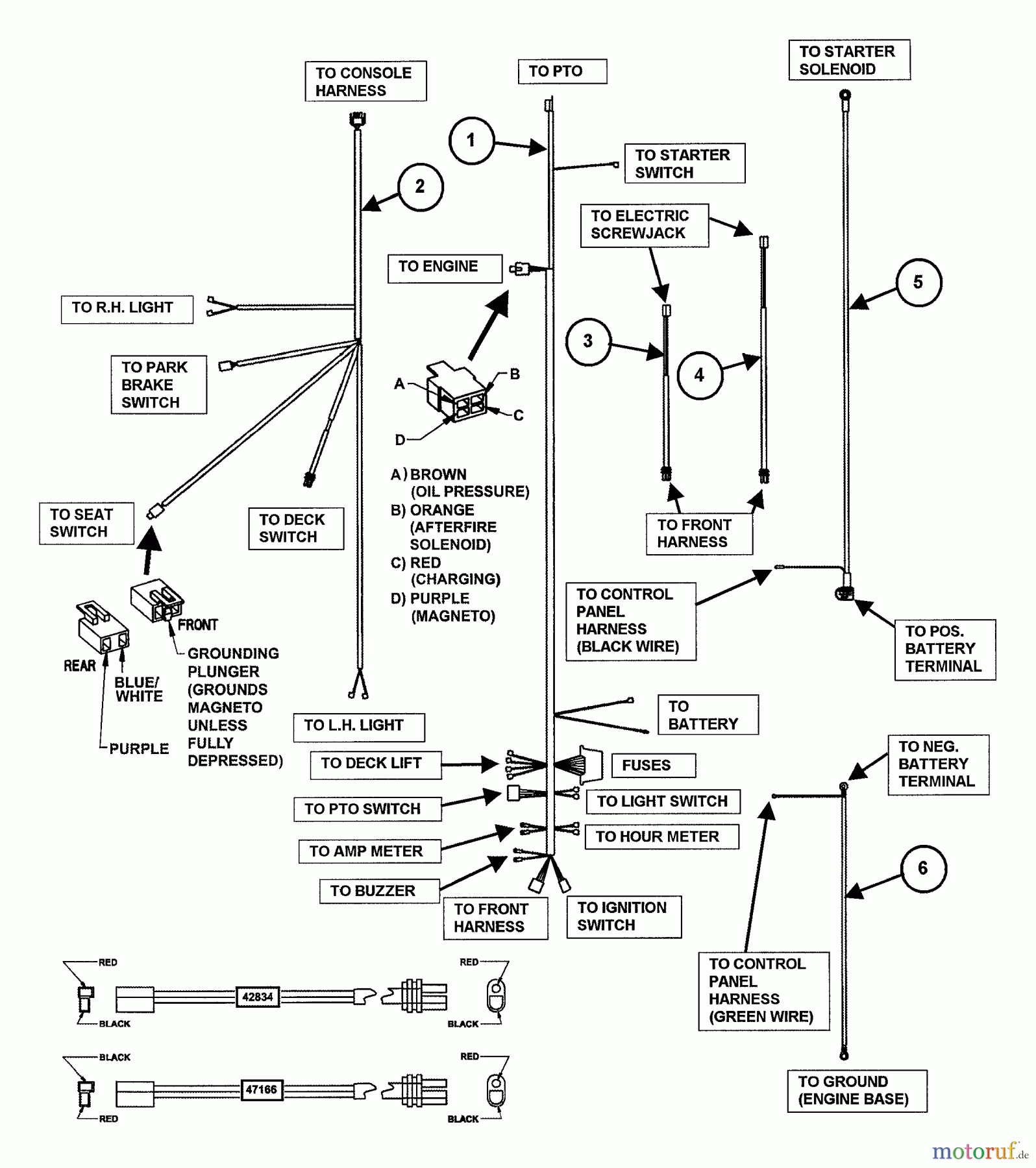
Pos
Article Number
Description
1
BS7035606YP
(C) HARNESS, CONTROL
2
BS7035614
3
BS7042834YP
(C) HARNESS, DECK LIF
4
BS7047166YP
(C) WIRE HARNESS, DEC
5
BS7035607YP
CABLE, POS BATTERY
6
BS7035609YP
(C) CABLE, NEGATIVE B
Report Error
Help us to improve this site. Notify us if something is wrong here.